Nagykereskedelem Biológiai szagtalanító doboz

  • Biológiai szagtalanító doboz

Biológiai szagtalanító doboz

Folyamatfolyamat

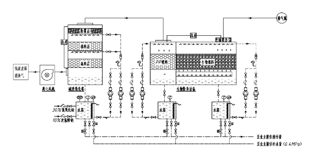
Bűzös gáz → Gyűjtőrendszer → Előmosó rendszer → Szűrőrendszer → Centrifugális ventilátor → Leürítő rendszer
Keringési rendszer Párásító rendszer

A szagszabályozási folyamatok alkalmazási területei
Állattartó gazdaságok;
Élelmiszer-feldolgozó üzemek;
Létesítmények az elhullott állatok ártalmatlan megsemmisítésére;
Vegyi üzemek;
Szennyvíztisztító telepek;
Az élelmiszergyárak és más helyszínek büdös gázokat termelnek.
Hulladékátrakó állomások;

Megjegyzés: Ez az eljárás elsősorban kéntartalmú vegyületekből (H2S, SO₂, merkaptánok, szulfidok stb.), nitrogéntartalmú vegyületekből (NH₃, trimetil-amin, amidok stb.), halogének és származékaik (klórgáz, halogénezett szénhidrogének stb.) álló szagú gázok kezelésére alkalmazható.

Termékleírás: A biológiai szagtalanítási eljárás elveinek és teljesítményjellemzőinek magyarázata

A kombinált biológiai súroló és szűrős szagtalanító egység három biológiai technológiát integrál: biológiai súrolás, biológiai csepegtető szűrés és biológiai szűrés. Ezt az új, kompozit biológiai szagtalanító készüléket e három biológiai technika előnyeinek szintetizálásával fejlesztették ki. A szagú gázok a bemeneten keresztül jutnak a mosózónába, ahol vízzel vagy koncentrált vegyszeres mosóoldatokkal előzetesen kezelik őket. Ez a súrolózóna befejezi a vízben oldódó vegyszerek felszívódását, a por eltávolítását és a szagú gázok párásítását. Az el nem távolított kellemetlen szagú gázok ezután a többlépcsős bioszűrőágyas szűrési zónába kerülnek. Ahogy áthaladnak a szűrőrétegen, a szennyező anyagok a gázfázisból átjutnak a biofilm felületére:
a) Permetezett víz hatására kellemetlen szagú gázok érintkeznek és feloldódnak a nedves csomagolóanyagon (biológiai közeg) lévő vízrétegen belül.
b) A biofilmbe jutó szagú komponensek a csomagolóanyagon belül lebomlanak a mikrobiális felszívódás és lebomlás révén.
c) A mikroorganizmusok a felszívódott rossz szagú komponenseket energiaforrásként hasznosítják a további szaporodáshoz. Ez a három folyamat egyszerre megy végbe, biztosítva a teljes rendszert
megfelel a kibocsátási normáknak.

Folyamatparaméterek meghatározása

1. Vízszivattyúk kiválasztása
2. Csomagolási magasság: Kb. 0,8–1,2 m
3. Gázsebesség
A gáz tartózkodási ideje a berendezésen belül: 5-25 másodperc (A mi berendezéseink általában több mint 20 másodperces üres torony tartózkodási időt érnek el)
A gáz sebessége 0,2-0,5 m/s között szabályozott. (A toronygáz sebessége a kevert gáz lineáris sebessége, amelyet az üres torony keresztmetszete alapján számítanak ki; a maximális gáztérfogat a torony alján található, általában a számításhoz használják.)
Berendezéseink gömb alakú polimer szerves tömítést alkalmaznak, D=50 mm, (üresedés) = 0,73
A bioszűrő és a biofill anyag effektív térfogatát és magasságát a következő képlet segítségével kell kiszámítani:
V = QT / 3600
H = VT / 3600
Hol:
V = a csomagolóréteg effektív térfogata (m³)
Q = szagú gáz áramlási sebessége (m³/h)
T = Üres torony tartózkodási ideje (s)
H = a csomagolóréteg magassága (m)
V = Üres torony gáz sebessége (m/s)

A biológiai szagszabályozás teljesítménybeli előnyei

● Magas kezelési hatékonyság és kiváló szageltávolítás
A mikrobiális szűrős szagellenőrző berendezés hatékonyan távolítja el az olyan specifikus szennyeződéseket, mint a hidrogén-szulfid, az ammónia és a metil-merkaptán, így kiemelkedő szageltávolítást tesz lehetővé, 95%-ot meghaladó hatékonysággal.
Megfelel a legszigorúbb szagszabályozási környezetvédelmi követelményeknek különböző régiókban, minden évszakban vagy éghajlati viszonyok között.
● Fejlett és racionális szagtalanítási eljárás
A fejlett és ésszerű szagtalanítási eljárás biztosítja, hogy a végső kibocsátások ártalmatlanok legyenek az emberekre és az állatokra. Ez a környezetbarát technológia nem okoz másodlagos szennyezést.
● Mikrobiális aktivitás
A kezdeti művelet során csak kis mennyiségű tápanyagra van szükség. A mikroorganizmusok úgy tartják fenn az optimális aktivitást, hogy a kipufogógázokból felszívják a tápanyagokat.
● Magas ütéstűrő képesség
A rendszer automatikusan alkalmazkodik a kipufogógáz-csúcskoncentrációhoz, biztosítva a folyamatos mikrobiális működést, erős lökésterhelés-tűréssel. Ez jelenti a permetező-mikrobiális szűrős szagtalanító berendezés legmeghatározóbb jellemzőjét és előnyét a többi módszerhez képest.
● Meghosszabbított biológiai közeg élettartama
A speciálisan feldolgozott biológiai közegek nagy fajlagos felülettel rendelkeznek, elősegítik a biofilm képződését és leválását, ellenállnak a korróziónak és a biológiai lebomlásnak, kiváló hőszigetelést, nagy porozitást, minimális nyomásesést és hatékony gáz/víz elosztást biztosítanak. Az élettartam eléri a 8-10 évet.
● Egyszerű kezelés, karbantartásmentes
Nem igényel speciális személyzetet vagy rendszeres karbantartást. Rendkívül alacsony üzemeltetési költségek kényelmes kezeléssel. Folyamatos 24 órás működésre vagy szakaszos használatra alkalmas.
A minimálisan kopó alkatrészek kivételesen egyszerű karbantartást biztosítanak.

Hangzhou Lvran Environmental Protection Group Co., Ltd.

  • 1000+

    A szervizegység vásárlói

  • 2000+

    Országos mérnöki ügyek

A Hangzhou Lvran Environmental Protection Group Co., Ltd. egy átfogó hulladékgáz-kezelő rendszermérnöki szolgáltató és berendezésgyártó, amely integrálja a K+F-et, a műszaki szolgáltatásokat, a tervezést, a gyártást, a műszaki telepítést és az értékesítés utáni szolgáltatást.

We are China Biológiai szagtalanító doboz Suppliers and Wholesale Biológiai szagtalanító doboz Exporter, Company. A csoport nemzeti csúcstechnológiai vállalkozás, Zhejiang tartomány tudományos és technológiai vállalkozása, regionális K+F központja és AAA besorolású hitelegysége. Több mint 30 használati mintaszabadalommal, számos találmányi szabadalommal és szoftver szerzői joggal rendelkezik. A cégcsoport régóta fennálló műszaki kutatás-fejlesztési együttműködést folytat hazai egyetemekkel és intézményekkel, beleértve az Anhui Tudományos és Technológiai Egyetemmel létrehozott "Környezeti Innovációs K+F Központot", valamint a Zhejiang Sci-Tech Egyetemmel közösen kifejlesztett "Plazmaenergia és Környezetvédelmi Új Technológiai K+F Központot". A Csoport létrehozta saját K+F és termelési bázisát a mélyreható műszaki együttműködés érdekében. A Csoport rendelkezik az alapvető VOC gázkezelési technológiával, 2. szintű fővállalkozói képesítéssel az önkormányzati közmunkák építésére, biztonsági gyártási engedéllyel, B osztályú speciális tervezési képesítéssel a környezetszennyezés ellenőrzésére Zhejiang tartományban, besorolatlan munkaerő-szolgálati képesítésekkel és speciális projektekre vonatkozó speciális szerződésekkel. A Csoport rendelkezik ISO9001-es nemzetközi minőségi, ISO14001-es környezetirányítási, valamint ISO45001-es minősítéssel a munkahelyi egészségvédelem és biztonság tekintetében.

TISZTELET ÉS BIZONYÍTVÁNY

A következő kitüntetések a mi ragyogásunkat tükrözik. Kiváló minőségű termékekkel nyerjük meg vásárlóinkat, és jó szolgáltatásainkkal nagy dicséretet nyerünk a piac és az élet minden területén.

  • Lemez típusú nagy elektromos térerősségű alapegység és reaktor a felület mentén történő szivárgás megakadályozására
  • Reakciókészülék metanol szintézisére szén-dioxid és víz felhasználásával, valamint eljárás metanol előállítására szén-dioxid és víz felhasználásával
  • Öntisztító elektrosztatikus leválasztó
  • Korrózióálló nagynyomású ventilátor szélirány-beállító funkcióval
  • Állítható öntisztító nagy teljesítményű ventilátor
  • Kombinált katalitikus gázosítás kipufogógáz-előkezelő rendszer
  • Gőztisztító folyamatos elektrosztatikus mező kipufogógáz-tisztító és -kezelő rendszer
  • Alacsony hőmérsékletű plazma UV fotolízis kipufogógáz-tisztító berendezés
  • Védjegy lajstromozási tanúsítvány
Legutóbbi hírek és események
Oszd meg veled
További hírek megtekintése